产品简介:《船用七氟丙烷灭火装置》是由工业和信息化部/国防科技工业局于2017年1月1日实施的行业标准(标准号CB/T 4459-2016)。该标准适用于船舶、海上移动式平台及海上固定式平台的七氟丙烷灭火系统装置设计、制造和验收,由南京消防器材股份有限公司等单位联合起草,技术内容涵盖装置性能指标、试验方法及检验规则等 。
应用范围:广泛用于海上移动式平台(如钻井平台)、海上固定式平台(如油气生产平台)、船舶机舱、泵舱、货舱、油舱、发电间、油漆间、木工间等处的消防灭火。
产品特点:
出于保护大气臭氧层的目的,七氟丙烷自支灭火系统作为卤代烷灭火剂替代物之一的七氟丙烷(分子式为CF3CHFCF3)灭火剂,其灭火机理是化学及物理灭火。 七氟丙烷自动灭火系统根据灭火系统有无灭火剂释放管路可分为有管网系统和无管网灭火系统。七氟丙烷无管网灭火系统,是一种预制灭火系统,一般情况下它是一种将火灾探测器、报警控制装置和灭火装置组合在一起的小型、轻便的自动灭火系统。七氟丙烷自动灭火系统为全淹没灭火系统。
七氟丙烷灭火剂具有以下特点:
1、七氟丙烷灭火剂为无色无味气体,不含溴和卤元素,对臭氧层的耗损潜能值(0DP)为0,符合环保要求;
2、七氟丙烷灭火剂是新型高效低毒的灭火剂,其灭火浓度低,钢瓶使用量少,占据空间小;
3、七氟丙烷灭火剂为不导电介质,且不含水性物质,不会对电器,磁带资料等造成损害,且不污染保护对象;
4、七氟丙烷灭火剂的GWP(温室效应潜能值)≈0;
5、七氟丙烷灭火剂在大气中寿命很短,其ALT=31;
6、七氟丙烷灭火剂的N0AEL值适中,可用于有区域的保护;
总之,七氟丙烷灭火剂是一种洁净气体灭火剂;可作为卤代烷灭火剂的替代产品。

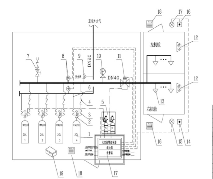
船用七氟丙烷灭火系统由储存瓶组、储存瓶组架、液体单向阀、集流管、选择阀、安全阀、吹洗阀、压力表、压力信号发生器、管网、喷嘴、药剂、火灾探測器、气体灭火控制器、声光报器、警铃、放气指示灯、紧急启动/停止按钮等组成。
七氟丙烷灭火剂具有良好的清洁性—-在大气中完全汽化不留残渣、良好的气相电绝缘性,适用于以全淹没灭火方式扑救电气火灾、液体火灾或可熔固体火灾、固体表 面火灾、灭火前能切断气源的气体火灾。
您可以填写下面的表格,把您的联系方式和产品需求提交给我们,我们将尽快与您联系解决,谢谢!为了能及时和您取得联系,请您务必完整填写您的联系方式和需求信息。
地址:上海市诸光路虹桥世界中心B567
热线:400-688-0806
电话:021-31300806
传真:021-33321132
邮箱:Sales@lanhu.com.cn
您也可以咨询QQ客服